随着高层建筑的不断增多,人们对交通的便利性提出了更高要求,电梯已成为高层建筑中人们生活的必备工具。为了保障电梯正常运行,需要定期检测。特种设备在使用当中必须遵循规定的标准距离,并做好安全防护措施。和特种设备相关的建筑物、附属设施,要满足国家法律法规的要求。电梯安全距离数值超标,会造成间隙过大,不利于电梯安全运行,因此,检验中要严格控制电梯间隙距离,提高电梯的安全性。
1 新旧电梯检测规定对比
我国针对电梯安全出台了很多规范标准。2002 年颁布的《电梯监督检验规程》中6.3“电梯轿门和层站层门”的第三点指出:“电梯井道内侧表面和轿厢地坎、门框、轿门之间的距离必须要控制在0.15 m 以内。”但是在2005 年和2009 年再次颁布的《电梯安装监督检验及定期检验规程》以及《电梯监督检验和定期检验规则———曳引与强制驱动电梯》中表明:“电梯轿厢以及面对轿厢入口位置井道壁之间的距离要低于0.15 m,对于局部高度在0.5 m 以下的电梯,或安装了垂直滑动门载货的电梯,需要轿厢和面对的井道壁之间的距离不得超过0.2 m。如果轿厢内部安装了机械锁紧门,并且在指定楼层开锁区域可以自动打开的情况下,轿厢和对面井道壁之间的距离则不受上述限制。”
通过新旧条例对比可以发现,二者有着共同点和差异点,其中,共同点表现为:所规定的距离要求标准都是0.15 m 之内,也就是在检验、安装中要保证电梯井道到轿厢、门框、轿门之间的距离不得超过0.15 m;不同点表现为:2002年出台的条例只明确了轿厢、地坎、门框、轿门的距离,而新的条例对这一规定进行了细化,并提出3 点要求。
(1)轿厢和面对管道壁之间的距离≤0.15 m。
(2)对于局部高度≤0.5 m 的电梯或安装了垂直滑动门的载货电梯,轿厢和井道壁之间的距离<0.2 m。
(3)如果轿厢内部安装了机械锁,并在达到指定楼层时才会打开,则可以打破距离规范。
通过将这些内容进行细化处理,可以明确区分电梯的间隙,可为后续的维修管理工作奠定基础,也可以结合规范标准要求解决故障问题。
2 电梯检验间隙过大的安全问题分析
在电梯定期检验和监督检验过程中,都会涉及到电梯的安全距离问题,电梯安全距离是电梯稳定、安全运行的必备条件之一,因此需要确认电梯的安全距离及缝隙,保障电梯检验格则以及安全技术规范符合实际标准。
2.1 轿厢和面对井道壁距离分析
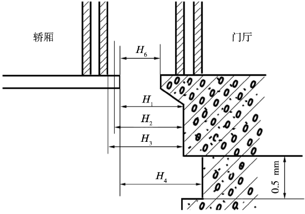
通过相关规定可知,轿厢与面对井道壁之间的距离在0.15 m 以内,局部高度<0.5 m 或垂直滑动门,其安全距离在0.2 m 以内,有机械锁紧门且能在指定楼层开启的电梯则不受限制。当今高层建筑中使用最为广泛的是曳引式驱动电梯,该类电梯轿厢通常都没有安装机械锁紧装置,要求轿厢到井道壁的距离≤0.15 m,主要为避免电梯因为故障停留在楼层制定区域之外时,防止乘客扒开轿门而造成跌落井道的事故。轿厢和轿厢入口井道壁间距见图1。

图1 轿厢与面对轿厢入口井道壁之间的距离
图1 中的H1代表电梯井道内表面和轿厢地坎之间的距离,要≤0.15 m;H2 表示井道内表面到轿厢门框边缘的水平距离,要≤0.15 m;H3表示电梯井道内表面和轿厢地坎滑动门的边缘水平距离,要≤0.2 m;H4 表示轿厢地坎和层门地坎之间的距离,要≤35 mm。
由此可见,如果轿厢地坎与层门地坎距离超>35 mm,则H1也会相应的增加,开启轿厢门后,由于井道和轿厢之间的过大,可能导致乘客从缝隙中坠落,造成伤亡事故。轿厢、层门之间的地坎距离>35 mm,为了避免乘客坠入到缝隙当中,则必须要保障缝隙<35 mm,这也是最低要求,即使电梯出现特殊情况也能保证脚部不会卡在缝隙当中。
除了上述的电梯间隙距离之外,《电梯制造与安装安全防范》中也规定了轿门与闭合后层门的水平距离控制在0.12 m 以内,避免异物卡到个间隙中。
2.2 门间隙距离超标存在的危险
在《电梯监督检查与定期检查规则———曳引与强制驱动电梯》中规定:“在轿门关闭之后,需要门扇之间以及门扇和门楣、立柱、地坎的间隙不得超过6 mm;货梯则不得超过8 mm,如果使用中出现了磨损问题,则可以放宽到10 mm。在水平移动门与折叠门主动门扇开启方位,在电梯最不利的位置施加150 N的力不会产生影响的条件下,则上述所说的间隙标准可以适当增加,但是与旁门距离不得超过30 mm,与中分门的距离综合不得超过45 mm。”
结合日常电梯使用流程,电梯层门作为乘客使用电梯最先接触的一部分,层门不仅是保障乘客使用电梯安全的重要部件,也与建筑主体有着直接联系,所以需要与建筑工程整体装修保持一致,提高建筑物的整体美观性。如果门间隙过大,除了会影响电梯与建筑的整体美观性,也会有一定概率造成夹伤或异物坠落的问题,影响电梯的正常使用。
3 控制电梯缝隙的必要性
近年来,因电梯缝隙问题造成的事故屡见不鲜,对于电梯安全检测人员来说,如果不按照规定标准对电梯缝隙进行控制,电梯存在安全隐患,会造成人员生命财产安全问题。加强井道和轿厢之间距离的控制工作,可以在电梯出现意外事故,如停电、制动损坏等故障时,内部乘客可以通过一定的外力作用将轿门扒开,从而安全获救。但如果轿厢和井壁之间的距离过大,由于乘客内心恐慌而没注意脚下会造成坠落事故。
4 预防措施
4.1 在源头上加强检验工作
在电梯安装和检验中,需要对轿厢与井道壁之间的距离进行控制,测量时必须实事求是,保证最终检验结果符合实际标准,如果检验中发现缝隙过大问题,则需要重新建设。因此,要对电梯的安装与使用单位提出更高的要求,让单位采用相应措施对电梯距离进行整改,直到符合标准设计。从电梯安全距离设计情况来看,大部分电梯生产商都会在设计中做出一些预防轿厢与井道壁缝隙过大的措施,从电梯发货清单中可以发现,电梯防护板在出厂时就是直接与安装部件一同设计在部件箱中,可有效解决电梯缝隙过大问题,提高电梯运行的安全性。
4.2 加强电梯间隙问题预防与宣传
在特殊情况下,很多电梯安装与使用单位为了获得更多的工程利益,安装电梯中没有做好间隙检查工作,超过标准要求,没有对电梯和井道进行整改,提高了电梯使用中的安全隐患。如果出现突发性停电或者其他原因导致乘客被困,需要乘客具备一定的电梯逃生知识和技能,在漆黑环境中不能慌张,需要仔细思考、冷静应对,快速找到电梯内的报警按钮,或者拨打电话报警求助,等待警方前来支援。这就需要大力加强电梯使用安全的宣传工作,在小区内张贴一些安全标语、在轿厢内部张贴逃生指南等,提高乘客的自我保护意识。
4.3 遵守电梯生产厂家设计的井道尺寸
电梯生产厂家大都按照标准设计生产电梯,设计中受技术水平的限制,可能会出现一定的尺寸误差,导致电梯在实际安装过程中出现不适应性,需要电梯使用电位结合实际情况进行调整,不遵循电梯检查设计标准和要求,会造成电梯间隙过大等问题,整改要消耗大量的人力和财力,给电梯检验工作带来极大困难。
5 结束语
电梯已经成为高层建筑的必备工具之一,为了能够全面提高电梯使用的安全性,需要认识到电梯间隙的重要性和危害,采用相关措施最大程度上控制电梯间隙,并符合相关标准的规定,最大程度上保障电梯的使用安全。
下一篇:电气自动化在汽车领域中的应用
本站部分图片和内容来源于网络,版权国内自拍 在线 亚洲 欧美所有,如果您认为我们侵犯了您的版权请告知我们将立即删除 沪ICP备16023097号-11